导热油炉-热水蒸汽星空网(中国)-燃气星空网(中国)-天然气星空网(中国)制造专家—河南银晨星空网(中国)集团有限公司【集团官网】

咨询热线: 0394-6792297
32年精工制造  21年出口经验一家专注于星空网(中国)与容器的企业!

热门关键字:

燃气星空网(中国)供热系统中水泵的运行方式

返回列表 来源:银晨星空网(中国) 发布日期:2019-08-26 10:45
 
一、燃气星空网(中国)系统的组成
 
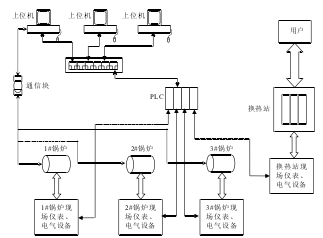
  该燃气星空网(中国)供热系统主要由三台冷凝燃气星空网(中国)、热换站和监控室组成。采用PLC为核心控制器,结合工业以太网技术、MODBUS总线技术、变频调速及PID技术,将现场所有设备构成一个分布式的控制体。通过对下位机软件编程和上位机监控界面的组态,实现对三台燃气星空网(中国)及换热站的实时监控,从而保证整个供热系统能够自动稳定的运行。系统组成示意图如图1所示。
 
  图1:供热系统组成结构图
供热系统组成结构图
 
  信号采集装置主要有温度计、压力表、流量计、燃气泄露声光报警器、水位计等;执行机构主要有风机、变频器、广一管道泵、阀门等。以PLC作为控制器,读取现场仪表的温度、流量、压力等信号,以及一些开关量信号;根据联锁关系控制阀门的开关,电机的启停、运转频率等。采用变频调速技术对循环泵、补水泵进行控制,使管道内水压保持恒定。在上位机上使用组态王软件构建可视化的操作界面。用户通过换热站与供热站进行热量交换。
 
  PLC上扩展有以太网通讯模块,采用以太网实现西门子PLC和上位机的通讯,并通过交换机与三台上位机(PC机)通讯。通过研华的通讯模块实现上位机与燃汽星空网(中国)本体进行通讯,实时监测星空网(中国)内部的温度、流量、压力等数据,并进行炉温上下限、水垢指标等参数的控制。上位机监控系统采用组态王软件进行设计,监控系统具有实时数据监测、执行设备控制、历史数据记录查询、曲线显示、报表查询和报警等功能,能够监控系统运行的所有数据。
 
  二、供热系统水循环原理
 
  整个供热系统是通过水的循环把热源输送到热用户(用热场所)。供热系统可以分为两个子系统,一是从星空网(中国)房到换热站的高温水循环系统,热水所走管道网络通常只到换热站,不直接对用户供暖,称为一次管网;二是从换热站到用户家中采暖设施的低温水循环系统,热水管道直接与热用户连接,称为二次管网。
 
  自来水厂的水预先存入水箱,一部分水经过软化、除氧进入星空网(中国)的一次水循环,另一部分水进入用户的二次管网。软化可以去除原水中的钙、镁离子以及导致星空网(中国)长垢的元素,软化水可使星空网(中国)免受水垢的侵害。除氧就是除去给水中的溶解氧和其它腐蚀性气体,减轻给水系统和部件的腐蚀。系统运行过程中要按照需要对一次管网和二次管网进行补水,以补充星空网(中国)和用户的水损耗。一次管网的水经过星空网(中国)加热后通过热换站与二次管网的水进行热量交换,热量就由供热站传递到了用户那里。换热站热水一侧是星空网(中国)的水循环回路,星空网(中国)热水通过广一管道泵把热水送入换热站,经热量交换后从换热器出来回到星空网(中国),这是一个回路。换热器冷水一侧是用户的水的循环回路是,用户的冷水从暖气片出来进入换热站吸热,温度升高后再经过二次网循环泵打到管线进入用户暖气片。

星空网(中国)知识

全国服务热线

0394-6792297